找回密碼
 立即註冊
搜索
樓主: VR2GY

5MHZ開放 DIY 5.3 MHZ 信號產生器

[複製鏈接]
 樓主| 發表於 14-6-2016 18:27:39 | 顯示全部樓層
1
0972.jpg
 樓主| 發表於 16-6-2016 01:16:03 | 顯示全部樓層
南社全村面积约6.9平方公里,现籍人口逾三千人,是茶山一带乃至东莞最大的村庄,其维持明清格局的古村落现存祠堂达22间,古民居超过200间,是珠江三角洲难得的明清建筑和文化古址。
南社古村落明清时代人才辈出,先后涌现了9位进士,至今保存?茪j量未经破坏的建筑和极具艺术价值的雕刻文物。其中以夯土、红石做墙基、以青砖砌筑樵楼的古围墙,以及传统三开间三进院落布局的谢氏宗祠均为其代表性建筑,值得一看。
百岁坊是为纪念百岁的四位老?u星而建,大家看它飞檐斗拱,古朴壮观,重修这作牌坊时??运用砖木,雕花榫铆,谨依原?屆A所以极好地保存了当年的风貌。旁边还有百岁翁祠,是一位百岁老人遗命用自己所居古屋改建的。资政邸,是光绪年进士,官至?鰴‘D事的谢元俊的府邸。它坐落在小丘之腰,石级,栏杆还保持??当年的高贵气派,两廊的花楣精美绝伦,厅中的垂花门镂刻?茠嵽c群鸟,上面的孔雀尾、凤凰头都凸出木外,栩栩如生。
 

 樓主| 發表於 17-6-2016 00:18:24 | 顯示全部樓層
1
0970.jpg
 樓主| 發表於 19-6-2016 01:31:02 | 顯示全部樓層
1
0968.jpg
 樓主| 發表於 20-6-2016 10:41:20 | 顯示全部樓層
1
0968,.jpg
 樓主| 發表於 20-6-2016 21:29:46 | 顯示全部樓層
1
0966.jpg
 樓主| 發表於 22-6-2016 18:41:09 | 顯示全部樓層
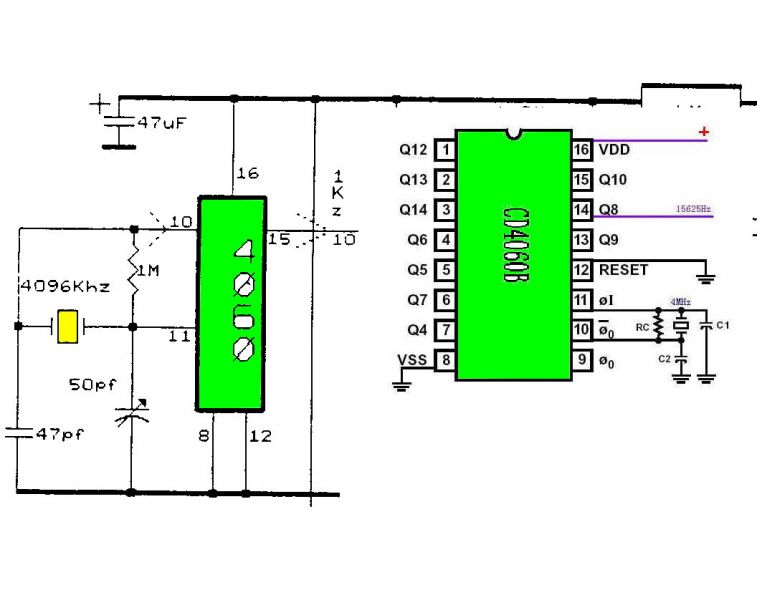
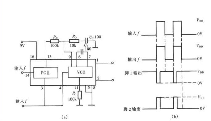
倍频器 锁定倍频器(frequency multiplier)使输出信号频率等于输入信号频率整数倍的电路。输入频率为f1,则输出频率为f0=nf1,系数n为任意正整数,称倍频次数。倍频器用途な泛,如发射机采用倍频器后可使主振器振荡在较低频率,以提高频率稳定度;调频设备用倍频器来增大频率偏移;在相位键控通信机中,倍频器是载波恢复电路的一个重要组成单元。


 樓主| 發表於 23-6-2016 18:13:40 | 顯示全部樓層
5000 000 /16 =312500
5000 000 /128 = 39062.5

5000 000 + 31250 0 + 39062.5 = 5351562.5 HZ





 樓主| 發表於 24-6-2016 22:34:37 | 顯示全部樓層
1
0964.jpg
 樓主| 發表於 27-6-2016 11:24:56 | 顯示全部樓層
1
0961.jpg
您需要登錄後才可以回帖 登錄 | 立即註冊

本版積分規則

中華業餘無線電研究會 - 業餘無線電考試(筆試)班

手機版|小黑屋|存檔|VR2GY 網站

GMT+8, 29-5-2026 05:12 , Processed in 0.105964 second(s), 18 queries , Gzip On.

本討論區基於 Discuz! X3.5

版權所有 © 2005-2026 VR2GY.com,保留一切權利


重要聲明:本討論區是以即時上載留言的方式運作,VR2GY.com 對所有留言的真實性、完整性及立場等,不負任何法律責任。而一切留言之言論只代表留言者個人意見,並非本網站之立場,讀者及用戶不應信賴內容,並應自行判斷內容之真實性。於有關情形下,讀者及用戶應尋求專業意見(如涉及醫療、法律或投資等問題)。 由於本討論區受到「即時上載留言」運作方式所規限,故不能完全監察所有留言,若讀者及用戶發現有留言出現問題,請聯絡我們。VR2GY.com 有權刪除任何留言及拒絕任何人士上載留言(刪除前或不會作事先警告及通知),同時亦有不刪除留言的權利,如有任何爭議,管理員擁有最終的詮釋權。用戶切勿撰寫粗言穢語、誹謗、渲染色情暴力或人身攻擊的言論,敬請自律。本網站保留一切法律權利。

快速回復 返回頂部 返回列表